景区污水处理
景区污水处理
发布时间:2019/11/15 17:43:50

1、景区污水特点
风景区污水主要是日常餐饮和宾馆生活所制造,除了受每日客流量的影响外,还带有明显的季节特性,也就是说风景区污水主要集中在每日客流高峰时段,不同季节随旅游热度的不同污水量呈现明显的波动特性,加上风景区宾馆、餐厅、休闲游乐场所的不同,污水排放地点和特点也有很大的不一致性。总的来说,风景区餐饮污水的排放高峰主要集中在中午就餐时段,这时污水中的 CODCr 和 BOD5 有机化合物的浓度相对较高;对于风景区宾馆生活污水而言,其排放高峰大都集中在晚上,其中洗浴污水是宾馆污水中的主要含量,虽然污水有机化合物的含量较餐饮污水低,但其流量却相当大。
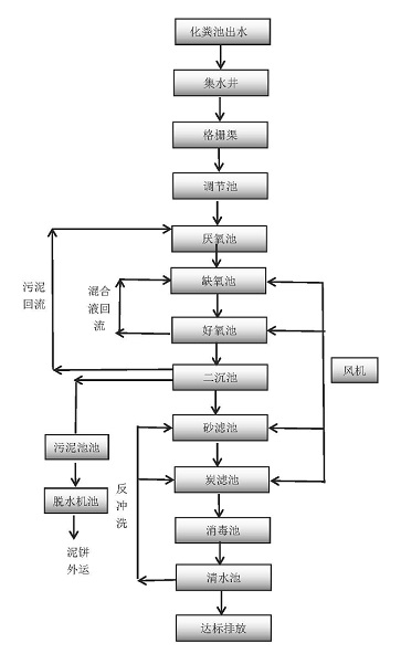
2、景区废水处理工艺:
